- Попытался сделать перевод предохранителей на Родиус (ВОРДовский вариант), подкапотный блок и салонный блок.
За основу взял перевод на Рекстон, оставшуюся часть доделывал сам, но осталось несколько позиций, которые не знаю и в которых не уверен, поэтому кто может - добавляйте/поправляйте
- В подкапотном блоке предохранитель (DSL) FFH 20A F6 - похоже предохранитель ППП (ПредПусковой Подогреватель).
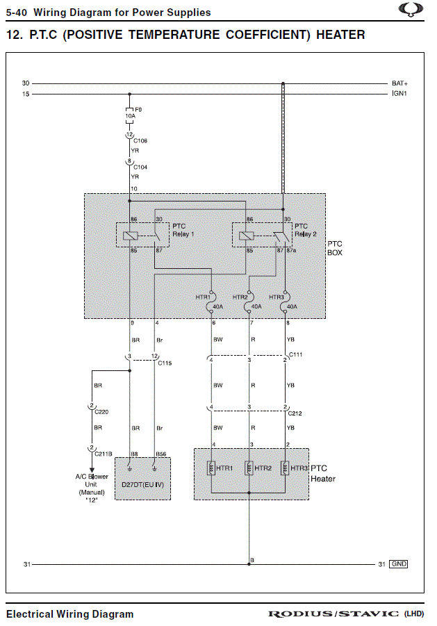
- 3 (три) предохранителя по 40А на "+" колодке АКБ (черная пластиковая коробочка) - для РТС heater (ПТК - подогреватель на положительном температурном коэффициенте, в просторечии "фен"). По одному предохранителю на "спираль" (ТЭН).

